This article presents and discusses a schematic design for a ±5 V inductorless power supply.
I recently wrote an article on charge-pump DC/DC converters, i.e., DC/DC converters that create output voltages by periodically pumping charge onto a capacitor instead of switching current through an inductor. Charge-pump-based voltage regulation is an important alternative to the more common inductor-based approach; charge-pump circuits
- are simpler and less expensive;
- require less PCB area;
- offer excellent efficiency at low load current; and
- do not generate as much radiated EMI.
The primary limitation with charge-pump regulators is output current; inductor-based switchers are a better choice when you need more than about 50–100 mA. However, 50 mA is plenty of current for many low-power electronic devices or subcircuits, and it seems to me that the focus on inductor-based DC/DC conversion has caused many designers to ignore a potentially superior alternative.
USB In, ±5 V Out
I created a reference design for a power supply block that takes a 5 V input and generates +5 V and –5 V output rails. It would not be difficult to modify this circuit for different voltages, but I think that the 5 V to ±5 V configuration could be useful in many applications, because 5 V is what you get from USB power (which is conveniently available almost everywhere) and because ±5 V is suitable for a wide range of analog circuits. Also, 5 V is a good place to start if you want to generate 3.3 V using an LDO, so maybe you could use the positive 5 V rail for analog circuitry and also regulate it down to 3.3 V for digital circuitry.
A note regarding the dual supplies: There is no doubt that many analog circuits can be implemented in a single-supply environment, and this approach can be advantageous. However, my personal opinion is that analog circuits are more straightforward and more intuitive when bipolar supplies are used. I am the last person who would want to complicate a design with unnecessary power-supply circuitry, but the charge-pump circuit presented in this article is so simple and compact that it makes bipolar supplies a feasible option for many analog and mixed-signal devices.
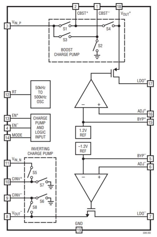
The LTC3265
The central component in this circuit is the LTC3265 from Linear Tech/Analog Devices.

Diagram taken from the LTC3265 datasheet.
It’s a highly integrated part that incorporates a voltage-doubling charge pump, a voltage-inverting charge pump, and two linear regulators. Here’s how I go about generating symmetric, low-noise rails:
- The input voltage feeds the doubling charge pump.
- The output of the doubling charge pump feeds the inverting charge pump.
- The outputs from the doubling and inverting charge pumps are regulated down to the desired voltage using the LDOs.

There are other ways to implement the LTC3265. You could invert the input voltage and then use the input voltage and the inverted voltage as your bipolar rails, or invert and double the input voltage and then use an LDO to regulate only the doubled voltage, or use the doubled voltage to feed the inverter and connect the doubled and inverted outputs directly to the load (i.e., without using the LDOs).
However, the configuration that I use in the reference design is preferable in most situations:
- It’s highly versatile: After generating ±10 V from the doubler and inverter, you can choose different final output voltages simply by changing two resistors. The LDO voltages are set as follows:
- Using the LDOs to produce the output rails helps to suppress the noise generated by the switching action of the charge pumps.
- The LDOs also ensure that the output rails will have a steady voltage, even if there are significant variations in the input voltage.
I should mention one detail before we discuss other aspects of the schematic: I’ve referred to the charge pumps as “doubling” and “inverting,” but the full story is a bit more complicated. The LTC3265 can operate either in burst mode or in open-loop mode. In open-loop mode, the boost charge pump increases its input voltage by a factor of two and the inverting charge pump multiplies its input voltage by negative one. In burst mode, however, the factors are slightly smaller: VBOOST = 0.94 × 2 × VIN_BOOST, and VINV = –0.94 × VIN_INV. This doesn’t really affect my circuit, though, because the small difference won’t change the voltage generated by the LDO.
Schematic Details
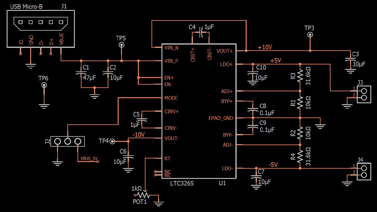
Here is the entire schematic for my inductorless bipolar power supply:
Click to enlarge.
- Power enters through a typical USB Micro-B connector.
- I included a large capacitor on the input because I always like plenty of capacitance when the board’s input voltage is coming through a cable and/or from an unknown source. However, the 47 µF capacitor significantly increases board size and cost (especially cost), so if you have budgetary or space constraints, consider eliminating C1.
- The amount of resistance between the RT pin and ground determines the LTC3265’s oscillator frequency. I used a potentiometer so that I could experiment with different frequencies.

- J3 and J4 are female headers that I can use to insert old-fashioned through-hole resistors. This allows me to evaluate the performance of the circuit under different loading conditions.
- C8 and C9 are not essential, but you might as well include them because they reduce the amount of noise in the LDO’s output voltage.
Conclusion
As you can see from the schematic, a part like the LTC3265 allows you to generate low-noise bipolar power supplies without extensive design effort and without a long list of components. (I’m assuming that the LDOs will remove most of the switching noise; I’ll know for sure after I have a chance to test the board.) Though certainly not a high-current power supply, the circuit can provide up to 100 mA (50 mA from each LDO), which is more than enough for many applications.

