This article discusses charge-pump DC/DC converters and introduces a design for an inductorless bipolar power-supply circuit.
One of the first steps in designing a low-voltage electronic device is deciding which type of power supply to use. There are basically two options: a linear regulator or a DC/DC converter. Nowadays we often opt for a DC/DC converter because switch-mode voltage regulation is, in general, much more efficient than linear regulation. (If you’re wondering why I added “in general,” please take a look at the section entitled “The Efficiency Question” in this article.)
If you’re like me, after deciding that a DC/DC converter is needed you will immediately start having embittered thoughts about bulky circuits, complicated component selection, noisy output voltages, and so forth. It’s important to remember, though, that typical inductor-based switching regulators are not the only option. There is an entirely separate topology that offers significant benefits, though it certainly is not appropriate for every design.
Inductor Out, Capacitor In
Inductorless DC/DC converters are called “charge pump” regulators because they use switches to periodically “pump” charge onto a capacitor. I suppose you could compare this to manually pumping a tire that slowly loses air. If you pump fast enough, the tire won’t go flat, even though it’s losing air and even though you are not continuously injecting new air. The pumped air is like the input current, and the leaking air is like the load current, and I guess the tire pressure is sort of like the voltage. With adequate pumping (remember pumping = periodic injections of air), you can maintain a high tire pressure and supply load current, indefinitely.
So the first thing to understand is that charge-pump regulators use switches to periodically inject current from the input supply onto a capacitor. When the input switches are open, a second set of switches connects the capacitor to the output side of the regulator so that it can supply load current. The other critical point to remember is that a capacitor’s voltage doesn’t change instantaneously. So if you charge it up to 5 V and then use switches to change its connections, the voltage across the capacitor (VCAP) will still be 5 V. This is why a capacitor can easily function as a voltage doubler:

When connected to the input, VCAP is 5 V. When connected to the output, VCAP is (initially) 5 V. But notice that the lower connection on the output side goes to VIN, not to ground. That means that VOUT must be 5 V above VIN; in other words, VOUT = 2VIN.
You can use a similar trick to invert the input voltage:

Here, the lower output connection is VOUT and the upper output connection is grounded. When the input switches open and the output switches close, VCAP = 5 V and therefore the output must (initially) be 5 V below ground; in other words, VOUT = –VIN.
It is possible to achieve other input-to-output relationships, but these two are pleasantly straightforward, and furthermore they might be all you ever need if you start with a charge-pump regulator and then fine-tune the output using a linear regulator (this approach has the additional benefit of reducing noise).
Pros and Cons
If you have a habit of reading my articles you may know that I am inexorably biased against inductor-based switching regulators, and consequently my first instinct is to declare that charge-pump regulators are universally superior. This, however, is a perfect demonstration of how absurd human beings can be when we base our conclusions on prejudice, fear, or caprice instead of sound reasoning. The charge-pump approach is useful in some applications, but in many (or most?) cases inductor-based switching will be preferable.
Pros
In general, charge-pump regulators are smaller, simpler, and less expensive than equivalent inductor-based regulators. This list of benefits may not seem very long, but keep in mind that size, time to market, and cost are important, and sometimes crucial, factors in today’s engineering world.
Cons
Charge-pump regulators can’t supply as much output current as inductor-based regulators. I’m not sure how exactly to quantify this, but it appears that inductor-based switchers are preferred for loads that require more than, say, 50–100 mA. Also, in some applications (especially those that require high output current), the efficiency of a charge-pump regulator will be lower than that of an equivalent inductor-based circuit (though better than what you would get from an LDO).
Noise
Both types of switching regulators are noisier than a linear regulator. But is one better than the other? My guess is that there is no clear answer to this question, simply because there are too many other factors that affect noise. However, I have a feeling that inductor-based regulators tend to be worse, at least with radiated noise, because the inductor is more like an antenna (unless it’s shielded, but shielded inductors are more expensive). If you have any information on the noise performance of charge-pump switchers vs. inductor-based switchers, please let us know in the comments.
Conclusion
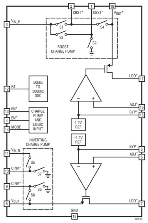
I wanted to introduce this topic because I recently designed a 5 V to ±5 V charge-pump power supply circuit that could be incorporated as a subsystem into your next analog or mixed-signal project. I used the LTC3265 from Linear Tech/Analog Devices:

Diagram taken from the LTC3265 datasheet.
We’ll take a look at the schematic and PCB in a future article, and I’ll also provide a performance evaluation so that you know what a circuit like this is capable of.
